Номинальное напряжение: 10 кВ/20 кВ/35 кВ
Номинальная мощность: 500 кВА-6300 кВА
Сценарии применения: Может использоваться в различных суровых условиях.
Сертификаты& Стандарты: Сертификат CE·CB, выданный TÜV, IEC EN ISO 9001·14001·45001.
Этот тип трансформатора ящичного типа также подходит для новых источников энергии (фотоэлектрических/ветровых).
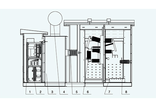
Трансформаторное отделение, отделения высокого и низкого напряжения расположены в форме прямоугольника, а высоковольтные предохранители и выключатели нагрузки вынесены из бака трансформатора и размещены в отделении высокого напряжения. Трансформатор имеет конструкцию с внешним масляным баком, что позволяет легко контролировать уровень масла и удобно заливать и сливать масло. Диапазон мощности может быть расширен до 6300 кВА, а внешний трансформатор более удобен в обслуживании. Уровень защиты топливного бака составляет IP68, а уровень защиты отделений высокого и низкого напряжения — IP54, что позволяет использовать его в различные суровые условия.
Условия окружающей среды
a Высота над уровнем моря ниже 4000 м;
b Температура окружающей среды: -45 ℃ ~ +45 ℃;
c Уровень загрязнения: Ⅲ
d Относительная влажность: среднесуточная влажность не более 95%, среднемесячная — не более 90%;
Примечание: Если условия не соответствуют указанным выше, пожалуйста, согласуйте этот вопрос с производителем.
Стандарты внедрения
GB 1094.1-2013: Силовые трансформаторы. Часть 1: Общие положения.
GB 1094.2-2013: Силовые трансформаторы. Часть 2: Повышение температуры. GB 1094.3-2003: Силовые трансформаторы. Часть 3: Уровни изоляции, испытания изоляции и воздушные зазоры для внешней изоляции.
GB 1094.5-2008: Силовые трансформаторы. Часть 5: Способность выдерживать кратковременные перегрузки. схемы.
GB/T 11022-2011: Общие технические условия для высоковольтных распределительных устройств и устройств управления.
GB 7251.1-2013: Низковольтные комплектные устройства и устройства управления Часть 1: Общие положения GB 50150-2006: Монтаж электрических устройств, проектирование, испытания и сдача-приемка электрооборудования.
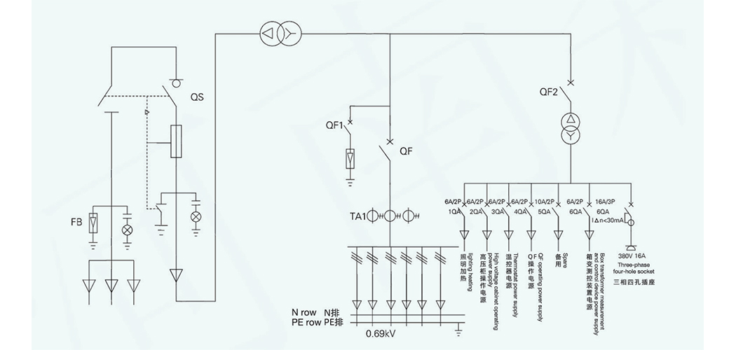
Основная однолинейная схема (типовая схема).
Структура и граничные размеры.


